Warning: session_start() [function.session-start]: open(y:/tmp\sess_84aa662de3e5b774cbeeb0a3734b639b, O_RDWR) failed: No such file or directory (2) in D:\wwwweb\webjichu\jichua\Kongjin\wwwroot\product.php on line 9

Warning: session_start() [function.session-start]: Cannot send session cookie - headers already sent by (output started at D:\wwwweb\webjichu\jichua\Kongjin\wwwroot\product.php:9) in D:\wwwweb\webjichu\jichua\Kongjin\wwwroot\product.php on line 9

Warning: session_start() [function.session-start]: Cannot send session cache limiter - headers already sent (output started at D:\wwwweb\webjichu\jichua\Kongjin\wwwroot\product.php:9) in D:\wwwweb\webjichu\jichua\Kongjin\wwwroot\product.php on line 9
杭州品进电子科技有限公司|防雷公司|防雷器|防雷产品|浪涌保护器
品进电子
杭州品进电子科技有限公司
电话:0571-82753501
传真:0571-82753501
手机:13819156235徐经理
E-mail:mail@pjdz.net
商务QQ:1282617399
防雷产品

EPP65T三相电源浪涌保护器

【基本原理】

  EPP系列交流型电源SPD是由多个单片式防雷芯片组成,针对不同配电系统所要求,可以自由组合成单相或三相保护,防止感应过电压或操作过电压对低压用电设备的损坏。本系列产品接线简便,安装方便,安全可靠。EPP65T通常用于二级保护。


【技术参数】

  
型号EPP65T
最大持续运行电压Uc385VAC
SPD试验类别T2
标称放电电流In40kA
最大放电电流Imax65kA
电压保护水平Up2.2kV
电压保护水平Up(In=5kA)1.5kV
适用电网220V/380VAC(50Hz)
外形尺寸74mm×88mm×74mm
功能特点指示灯可视告警、老化热脱扣和短路过流脱扣、35mm标准导轨安装


【安装前现场条件】
  1、已有可靠接地系统,在配电柜(SPD安装处)的接地桩(条)上进行接地电阻的测定,电阻应满足国家标准;
  2、配电柜应留有安装SPD的空间。
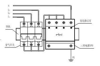
  注:L为火线、N为零线、 E为地线。


【产品安装示意图】

【安装完毕后的注意事项】
  1、应检查空气开关已经合闸导通,以保证SPD处于运行状态;
  2、不要在雷雨天安装。

【维护】
  本产品并联安装于线路中,应定期检查其运行状况,尤其雷雨过后。检查分为外观检查和性能测试。
  外观检查:每个避雷模块都有劣化指示。正常工作时:指示灯为绿色;老化后:指示灯熄灭。SPD老化后应及时更换。
  性能测试:按国家防雷规范,每年至少检测一次,用防雷元件测试仪分别测量L-PE、N-PE的V1mA,IL≤20μA为合格。

【售后服务】

  客户正常使用条件下,因产品质量问题而不能正常使用,公司在质保期内提供包退、包换和保修服务。

版权所有:杭州品进电子科技有限公司    浙ICP备17057971号-1
安全联盟
Warning: Unknown: open(y:/tmp\sess_84aa662de3e5b774cbeeb0a3734b639b, O_RDWR) failed: No such file or directory (2) in Unknown on line 0

Warning: Unknown: Failed to write session data (files). Please verify that the current setting of session.save_path is correct (y:/tmp) in Unknown on line 0